-
图文详情
-
产品属性
-
相关推荐
德国兰博瑞风速传感器14595
德国Lambrecht 兰博瑞风速传感器
风速传感器REED加热
货号: 00.14595.201070
应用:
l 移动式升降工作平台(MEWP);
l 起重机;
l 屋宇设备工程;
l 百叶窗控制;
l 体育设备;
节能与准确性相结合
REED 风速传感器特别节能且具有成本效益。其时尚、空气动力学优化的外部几何形状确保了安全的测量。为了获得的耐用性和可靠的长期使用,我们采用坚固的材料,包括用于外壳的耐海水铝材。此外,由于其简单的安装原理,紧凑型传感器提供了高度的灵活性。
l 无磨损的测量值采集,使用寿命长;
l 坚固的外壳,适合所有天气条件;
l 防碎杯形转子,提高可靠性;
l 双精密滚珠轴承确保高精度;
德国兰博瑞风速传感器14595技术参数:
专业系列 | REED |
编号: | 00.14595.201070 风速传感器 REED,加热 |
测量范围: | 0.7 至 50 米/秒 |
准确性: | 2 % 满量程 |
分辨率: | 0.26 米/秒 |
起始值: | 0.7 米/秒 |
输出: | 频率: 0...192 Hz = 0...50 m/s |
适用范围: | 温度 -40...+70 °C;风速高达 60 m/s;相对湿度 0...100 % 相对湿度 (非冷凝) |
强风力冲击速度: | 60 米/秒 |
电源电压: | 6W加热;标称 24 VDC(传感器头中的加热也允许在冬季运行,但不能防止传感器在所有气候条件下结冰。 |
测量元件: | 3-旋杯转子;防碎塑料 |
测量原理: | 簧片开关;非接触式 |
尺寸: | 杯式转子宽度 = 95 mm |
机身: | 耐海水铝;阳极;防护等级 65;用于 ? 30 mm 的孔,10 mm 的材料厚度 |
重量: | 约 0.35 kg |
标准: | VDI 3786,第 2 页;WMO 第 8 号 |
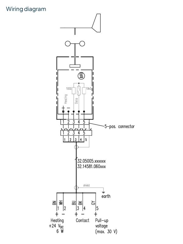
附件(单独订购): | 32.14581.060000 10 m 传感器连接电缆 带插头 M12 5芯 |
可连接到: | 数据记录器 Ser[LOG] 和 met[LOG] |
德国兰博瑞风速传感器14595图片:


5000
0.7至50米/秒
0.7米/秒
6W加热;标称24VDC
6W加热;标称24VDC
0...192Hz=0...50m/s
95mm
不锈钢






