-
图文详情
-
产品属性
-
相关推荐
数字式互感器校验仪(中西器材)LWH 8320
数字式互感器校验仪
型号:M15002-LWH 8320
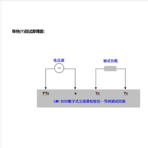
测试项目:互感器的比例误差(比差)、角差、阻抗、导纳等
额定电流测量值:5A, 1A
额定电压测量值:100V, 110V, 115V, 120V, 150V, 200V, 220V, 230V
测试值倍率因*子:1/3, 1/3, 1, 1.5, 2
精度等级:±1%
工作范围:(1%-200%).In, (20%-200%).Un
频率:50Hz/60Hz
数字式互感器校验仪(中西器材)LWH 8320
比值差测量范围:±0.0001%~±19.99% (三档:0.1999%,1.999%, 19.99%),分辨率:≥0.0001%
相位差测量范围:0.01~±900(三档:9.00, 90.0, 900),分辨率:≥0.01
阻抗测量范围:0.001Ω~ 19.99Ω (两档:1.999Ω, 19.99Ω),分辨率:≥0.001Ω
导纳测量范围:0.001ms ~ 19.99ms (两档:1.999ms, 19.99ms),分辨率:≥0.001 ms
报警功能:提供极*性异常或比值不一致时的声光报警功能
输入负载:- 在标准电流互感器次级产生的负载阻抗:≈0.11Ω, COSφ≈1.0
- 在被试电流互感器次级产生的负载阻抗:≈0.003Ω, COSφ≈1.0
- 在标准电压互感器次级产生的负载阻抗:≈0.05VA (100V)
通讯接口:提供RS232串行通讯接口
数字式互感器校验仪(中西器材)LWH 8320
显示方式:LCD
电源:AC 220V±10%, 50Hz
仪器消耗功率:< 20VA
尺寸 (~):390mm×300mm×160mm
重量 (~):6kgs
配置
用户手册1
出厂测试报告1
电源线1
保险丝2 (0.1A, 0.5A )
RS232通讯线1





制造商
全新
中国
M15002
约6kg






